
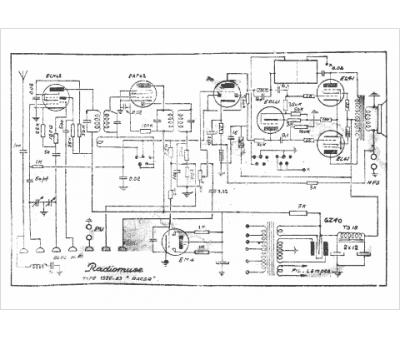
Marque :
Radiomuse
Modèle :
Racer
Type appareil :
récepteur à tubes
Pays d'origine :
France
