
Marque :
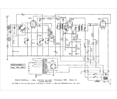
Radiomarelli
Modèle :
Ual-Ual 2 onde
Type appareil :
récepteur à tubes
Pays d'origine :
Italie
