
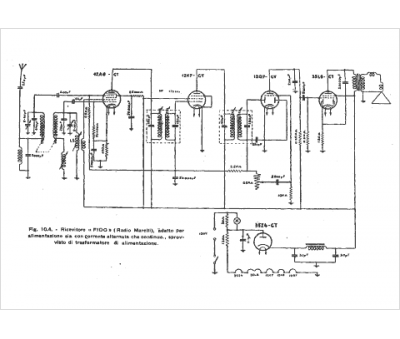
Marque :
Radiomarelli
Modèle :
Fido E 3-0
Type appareil :
récepteur à tubes
Pays d'origine :
Italie
