
Marque :
Radiomarelli
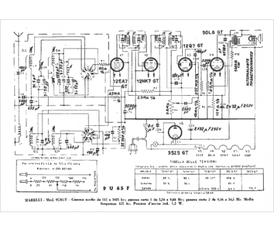
Modèle :
9U 65 F
Type appareil :
récepteur à tubes
Pays d'origine :
Italie
