
Marque :
Radiola
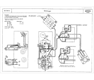
Modèle :
RA 9024 U
Type appareil :
récepteur à tubes
Année :
1960
Pays d'origine :
France
