
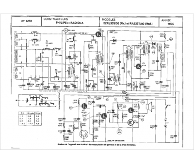
Marque :
Radiola
Modèle :
RA 333 T-00
Type appareil :
récepteur à tubes
Année :
1975
Pays d'origine :
France
