
Marque :
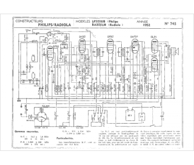
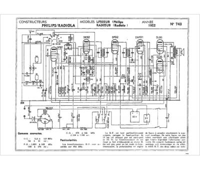
Radiola
Modèle :
RA 305UB
Type appareil :
récepteur à tubes
Année :
1951
Pays d'origine :
France
