
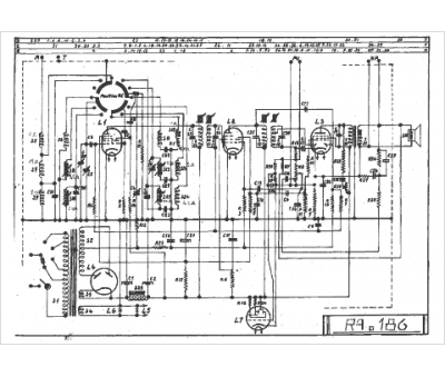
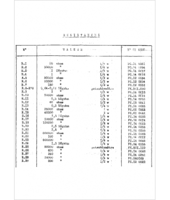
Marque :
Radiola
Modèle :
RA 186
Type appareil :
récepteur à tubes
Année :
1940
Pays d'origine :
France
