
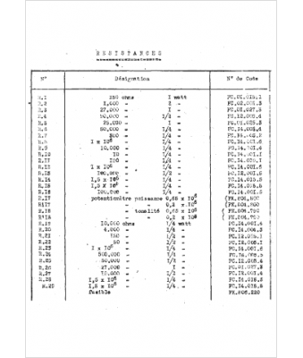
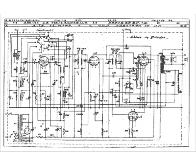
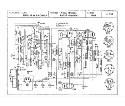
Marque :
Radiola
Modèle :
RA 139
Type appareil :
récepteur à tubes
Année :
1944
Pays d'origine :
France
