
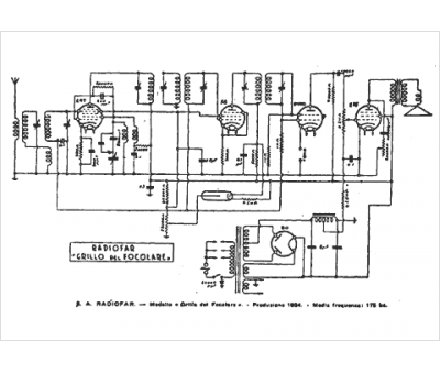
Marque :
Radiofar
Modèle :
Grillo del focare
Type appareil :
récepteur à tubes
Pays d'origine :
Italie
