
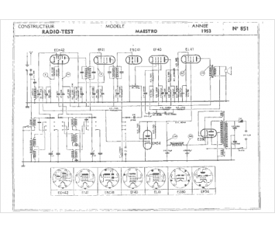
Marque :
Radio Test
Modèle :
Maestro
Type appareil :
récepteur à tubes
Année :
1953
Pays d'origine :
France
