
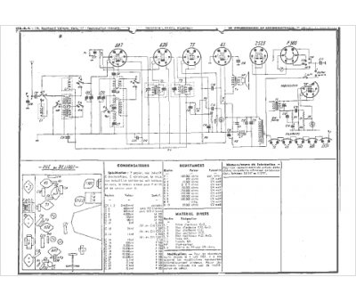
Marque :
Radio LL
Modèle :
Vainqueur tc
Type appareil :
récepteur à tubes
Année :
1931
Pays d'origine :
France
