
Marque :
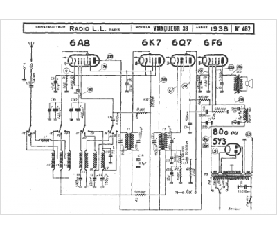
Radio LL
Modèle :
Vainqueur 38
Type appareil :
récepteur à tubes
Année :
1938
Pays d'origine :
France
