
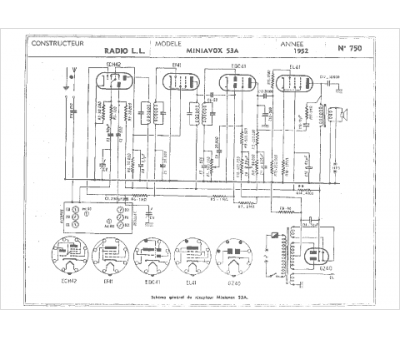
Marque :
Radio LL
Modèle :
Miniavox 53a
Type appareil :
récepteur à tubes
Année :
1952
Pays d'origine :
France
