
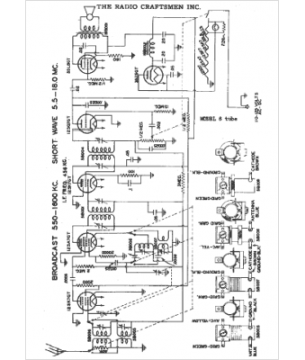
Marque :
Radio Craftsmen
Modèle :
6 tubes
Type appareil :
récepteur à tubes
Année :
1949
Pays d'origine :
États-Unis
