
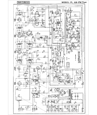
Marque :
Radio Craftsmen
Modèle :
10
Type appareil :
récepteur à tubes
Année :
1955
Pays d'origine :
États-Unis
