
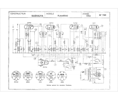
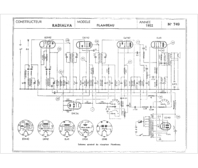
Marque :
Radialva
Modèle :
Flambeau
Type appareil :
récepteur à tubes
Année :
1952
Pays d'origine :
France
