
Marque :
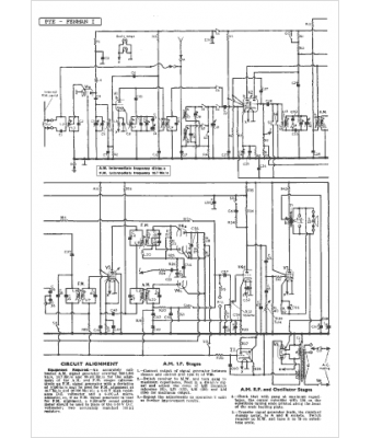
Pye
Modèle :
Fenman I
Type appareil :
récepteur à tubes
Pays d'origine :
Grande-Bretagne
