
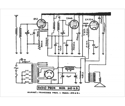
Marque :
Pron
Modèle :
310 AD
Type appareil :
récepteur à tubes
Pays d'origine :
Italie
