
Marque :
Prandoni
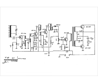
Modèle :
TR 41
Type appareil :
récepteur à tubes
Pays d'origine :
Italie
