
Marque :
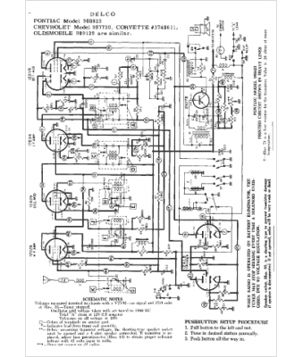
Pontiac
Modèle :
988823
Type appareil :
récepteur à tubes
Année :
1958
Pays d'origine :
États-Unis
