
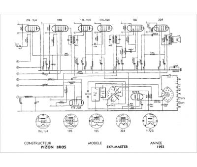
Marque :
Pizon Bros
Modèle :
Sky master
Type appareil :
récepteur à tubes
Année :
1953
