
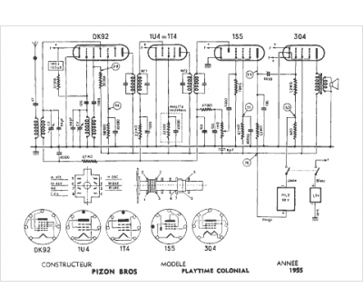
Marque :
Pizon Bros
Modèle :
Playtime colonial
Type appareil :
récepteur à tubes
Année :
1955
