
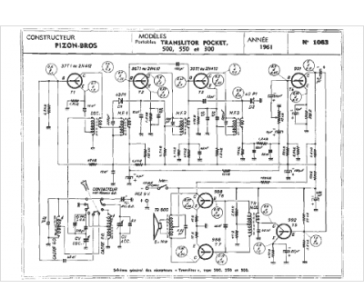
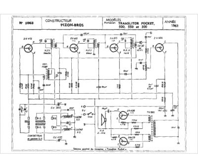
Marque :
Pizon Bros
Modèle :
300
Type appareil :
récepteur à tubes
Année :
1961
