
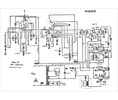
Marque :
Pionier
Modèle :
xxx
Type appareil :
récepteur à tubes
Année :
1936
