
Marque :
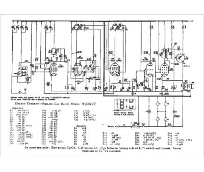
Philips
Modèle :
N3G 82 VT
Type appareil :
auto-radio à transistors
Pays d'origine :
Pays-Bas, Suisse, Espagne, Allemagne
