
Marque :
Philips
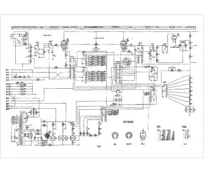
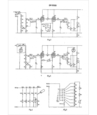
Modèle :
GM 6008
Type appareil :
appareil de mesure
Pays d'origine :
Pays-Bas, Suisse, Espagne, Allemagne
