Retour à l'accueil
 
 
Recherche de schémas
Collection CD/DVD

Service schémathèque 

6 documents correspondent à votre recherche.

Caractéristiques de l'appareil
Marque :
Philips
Modèle :
2511
Type appareil :
récepteur à tubes
Année :
1932
Pays d'origine :
Pays-Bas, Suisse, Espagne, Allemagne
6 documents correspondant à cet appareil
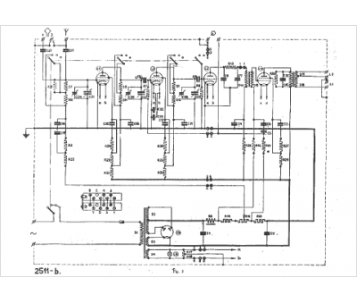
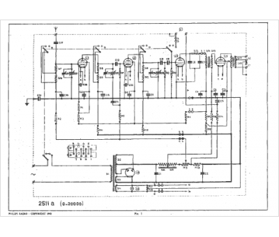
Schéma Philips 2511
3 pages.
Document présent dans Rétro-schémas 2 Acheter
En ligne, disponible en téléchargement Télécharger
Manuel Philips 2511
14 pages.
Document présent dans Rétro-docs 3 Acheter
En ligne, disponible en téléchargement Télécharger
Manuel Philips 2511
20 pages.
Document présent dans Rétro-docs 3 Acheter
En ligne, disponible en téléchargement Télécharger
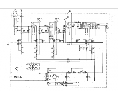
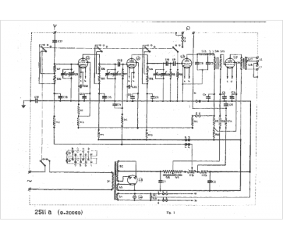
Schéma Philips 2511
34 pages.
Document présent dans Rétro-docs 8 Acheter
En ligne, disponible en téléchargement Télécharger
no photo
Mode d'emploi Philips 2511, Antenne 4104
24 pages.
Doc complémentaire s. demande Demander
no photo
Mode d'emploi Philips 2511
20 pages.
Doc complémentaire s. demande Demander
Vous pouvez regrouper les téléchargements Tout télécharger
La consultation de cet espace schémathèque est en accès libre.