
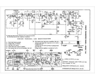
Marque :
Philco
Modèle :
T 65
Type appareil :
récepteur à transistors
Pays d'origine :
Grande-Bretagne, États-Unis
