
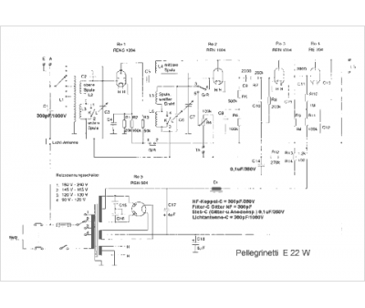
Marque :
Pellegrinetti
Modèle :
E 22 W
Type appareil :
récepteur à tubes
Pays d'origine :
Italie, Allemagne
