
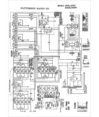
Marque :
Patterson
Modèle :
185AW
Type appareil :
récepteur à tubes
Pays d'origine :
États-Unis
