
Marque :
Pathé-Marconi
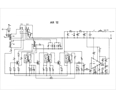
Modèle :
AR 12T
Type appareil :
auto-radio à transistors
