
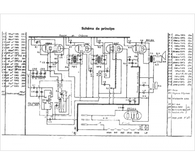
Marque :
Pathé
Modèle :
58
Type appareil :
récepteur à tubes
Année :
1940
Pays d'origine :
France
