
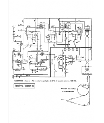
Marque :
Pathé
Modèle :
442
Type appareil :
récepteur à tubes
Année :
1942
Pays d'origine :
France
