
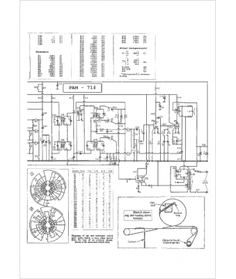
Marque :
Pam
Modèle :
714
Type appareil :
récepteur à tubes
Pays d'origine :
Grande-Bretagne
