
Marque :
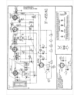
Packard Bell
Modèle :
51-532
Type appareil :
récepteur à tubes
Pays d'origine :
États-Unis
