
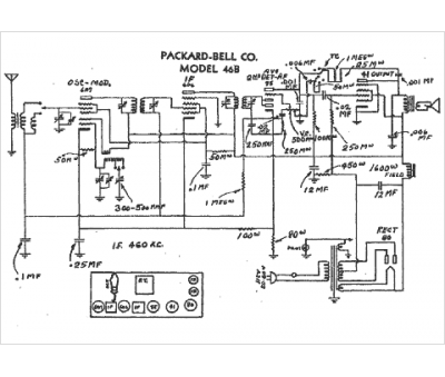
Marque :
Packard Bell
Modèle :
46B
Type appareil :
récepteur à tubes
Année :
1937
Pays d'origine :
États-Unis
