
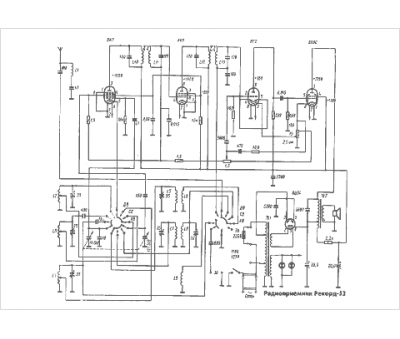
Marque :
P - Z
Modèle :
Rekord-52
Type appareil :
récepteur à tubes
Pays d'origine :
ex-U.R.S.S.
