
Marque :
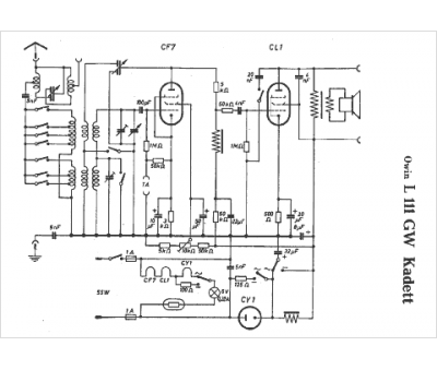
Owin
Modèle :
L111 GW
Type appareil :
récepteur à tubes
Pays d'origine :
Allemagne
