
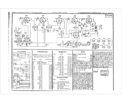
Marque :
ORA
Modèle :
RT 349
Type appareil :
récepteur à tubes
Année :
1938
Pays d'origine :
France, Italie
