
Marque :
Optimus
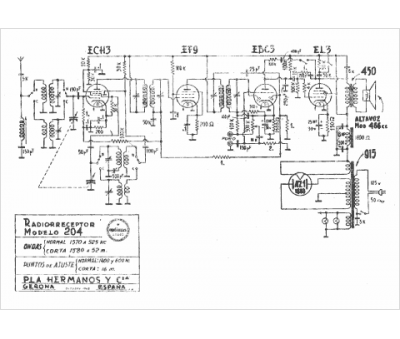
Modèle :
204
Type appareil :
récepteur à tubes
Pays d'origine :
Espagne
