
Marque :
Optalix
Modèle :
Mercédès 2
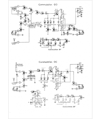
Type appareil :
récepteur à transistors
Pays d'origine :
France
