
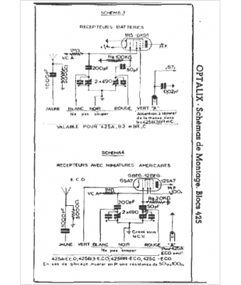
Marque :
Optalix
Modèle :
Invar 425
Type appareil :
Bobinage bloc d'accord
Pays d'origine :
France
