
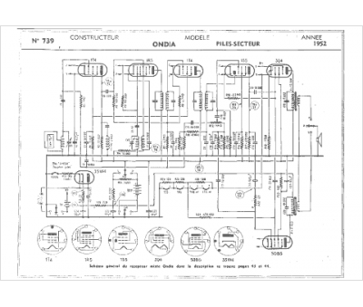
Marque :
Ondia
Modèle :
Piles-secteur
Type appareil :
récepteur à tubes
Année :
1952
Pays d'origine :
France
