
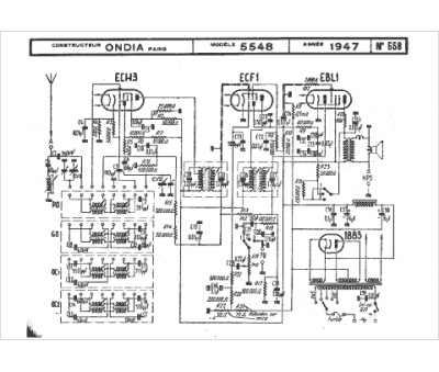
Marque :
Ondia
Modèle :
5548
Type appareil :
récepteur à tubes
Année :
1947
Pays d'origine :
France
