
Marque :
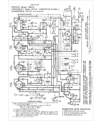
Oldsmobile
Modèle :
989129
Type appareil :
récepteur à tubes
Année :
1958
Pays d'origine :
États-Unis
