
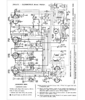
Marque :
Oldsmobile
Modèle :
982030
Type appareil :
récepteur à tubes
Année :
1963
Pays d'origine :
États-Unis
