
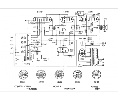
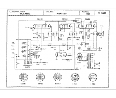
Marque :
Oceanic
Modèle :
Pirate 59
Type appareil :
récepteur à tubes
Année :
1959
Pays d'origine :
France
