
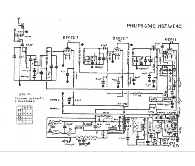
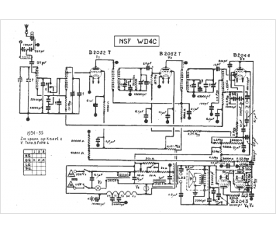
Marque :
NSF
Modèle :
WD 4 C
Type appareil :
récepteur à tubes
Année :
1934
