
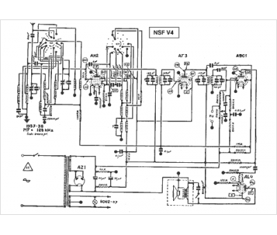
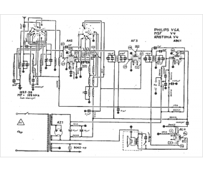
Marque :
NSF
Modèle :
V 4
Type appareil :
récepteur à tubes
Année :
1937
